
作者:admin 发布时间:2019-12-23 05:27:39 浏览次数 :1143
草莓视频APP在线观看下载专用信号线
草莓视频APP在线观看下载信号线为行业专用屏蔽线,一般的五金店没得卖,须到专业的销售草莓视频APP在线观看下载的厂家去购买。因为去草莓视频APP在线观看下载厂家买线还可以教你接线方法,必要时还可以上门指导并提供专业的技术服务。

草莓视频APP在线观看下载线怎么接?
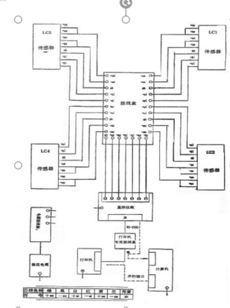
草莓视频APP在线观看下载是由草莓视频APP在线观看下载秤台、传感器、仪表、接线盒、信号线这几大零部件组成的。货车上磅时将物体的重量传递给秤台,然而传感器又将秤台给予的重量转换成可测的电信号通过接线盒和信号线传输到仪表上,仪表再通过专业软件处理,显示重量读数,所以草莓视频APP在线观看下载信号线的一段是接在接线盒上,另一头接在仪表上的。排草莓视频APP在线观看下载信号线的时候建议串上排线管,以免日后被老鼠咬断。下面给您提供一张草莓视频APP在线观看下载的接线方法图:
服务热线
手机网站

微信公众号

微信小程序
